扒渣機電路圖及控制系統
時間:2014-06-18作者:admin
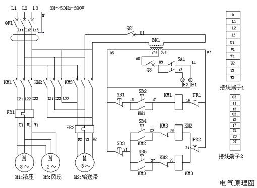
一、電路系統工作原理
接通外接電源,閉合漏電斷路器,按壓啟動按鈕S2、接觸器KM1閉合,液壓電機M1運轉,液壓油散熱器風扇電機M3同時運轉,液壓系統正常運行;按壓停止按鈕S1、電機M1、M3停止運轉。
按壓正轉啟動按鈕S4、接觸器KM2吸合,電動滾筒電機M2正向運轉,輸送帶正向運轉;按壓停止按鈕S3,電機M2停止運轉;按壓反轉啟動按鈕S5、接觸器KM3吸合,電動滾筒電機M2反向運轉,輸送帶反向運轉;按壓停止按鈕S3,電機M2停止運轉。
照明開關KA1拉出一擋:前燈亮,拉出二檔:前燈、后燈都亮。
二、扒渣機電路圖

三、電器元件規格
接通外接電源,閉合漏電斷路器,按壓啟動按鈕S2、接觸器KM1閉合,液壓電機M1運轉,液壓油散熱器風扇電機M3同時運轉,液壓系統正常運行;按壓停止按鈕S1、電機M1、M3停止運轉。
按壓正轉啟動按鈕S4、接觸器KM2吸合,電動滾筒電機M2正向運轉,輸送帶正向運轉;按壓停止按鈕S3,電機M2停止運轉;按壓反轉啟動按鈕S5、接觸器KM3吸合,電動滾筒電機M2反向運轉,輸送帶反向運轉;按壓停止按鈕S3,電機M2停止運轉。
照明開關KA1拉出一擋:前燈亮,拉出二檔:前燈、后燈都亮。
二、扒渣機電路圖

三、電器元件規格
| 代號 | 名稱 | 型號規格 | 單位 | 數量 |
| M1 | 液壓電動機 | Y160M-4- 11KW | 臺 | 1 |
| M2 | LWT-60電動滾筒 | TDY-4KW-0.8-600-320 | 臺 | 1 |
| M3 | 散熱器風扇電機 | 300FZY7--D 380V160W | 臺 | 1 |
| Q | 漏電斷路器 | DZ47LE-C50 3P | 只 | 1 |
| KM1 | 接觸器 | CJX2--3210 32A 線圈電壓36V | 只 | 1 |
| KM2、KM3 | 接觸器 | CJX2--1810 18A 線圈電壓36V | 只 | 2 |
| 輔助觸點 | F4--11 | 只 | 2 | |
| K1 | 熱繼電器 | JR36--32 20--32A | 只 | 1 |
| K2 | 熱繼電器 | JR36--20 6.8-11A | 只 | 1 |
| S1、S2 | 防爆防腐控制按鈕 | LA5821——2 | 只 | 1 |
| S3、S4、S5 | 防爆防腐控制按鈕 | LA5821——3 | 只 | 1 |
| BK | 控制變壓器 | NDK-300VA 220-380/24-36V | 只 | 1 |
| Q2 | 斷路器 | DZ47-C5 1P | 只 | 1 |
| Q3 | 斷路器 | DZ47-C10 1P | 只 | 1 |
| 接線端子 | TD(AZ1)-15A-500V 10位 | 只 | 1 | |
| 接線端子 | TD(AZ1)-30A-500V 10位 | 只 | 1 | |
| KA | 照明開關 | JK107 | 只 | 1 |
| E1、E2 | 車燈 | 24V50W | 只 | 2 |
上一篇:
永力通扒渣機性能優異 靈寶市場受好評 下一篇:
扒渣機液壓系統原理圖
訪客最多
TAG標簽:扒渣機 扒渣機電路圖







在線咨詢